Hi everyone,
Im looking for a solution in order to assign and manage effectivities in a sheet.
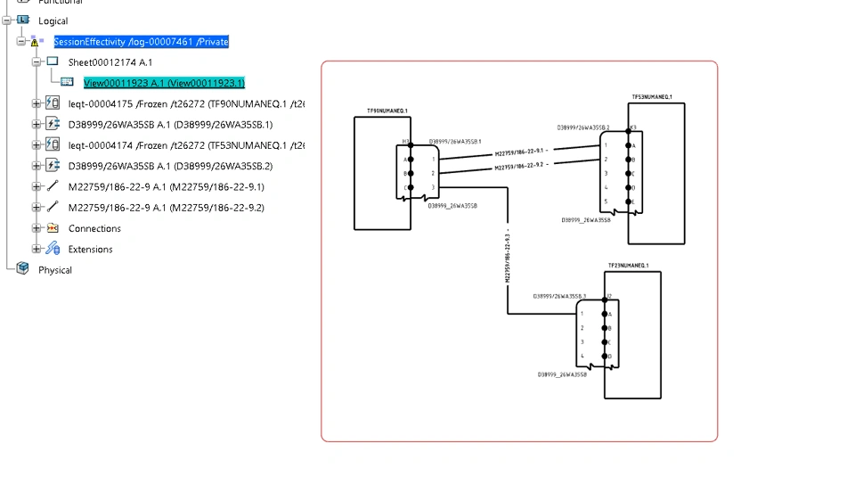
For example below i have 3 equipments and wires. for different configuration i want to change the cables locations insert or remove some equipments. How can i manage this kind of configured structure ?
Is there any company that manage effectivity for electrical design ?
Thank you.
