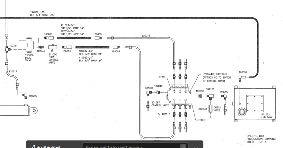
Anyone have any tips on creating a hydraulic Production Drawing like this one using SWE?
The 2D Layout Tool is great for the component symbols, but there is no hose or hardline functionality that I am aware of to replicate the thick lines and 'clear' lines of this drawing, much less route them as they are shown. Also, how to get the Hoses and Hardlines to create those labels in 2D Layout environment, associating with article numbers and descriptions?
What about using the Schematic Environment or Line Diagram Environment?
